Magnetventil NW 7
56.611.2

- rezervni dio ili aparat -
Klik na broj nacrta pokazuje informaciju za rezervni dio
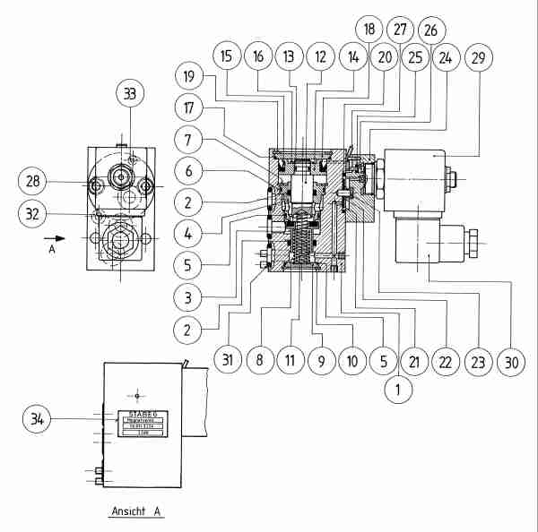
| Pozicija | Kolicina | Naziv | Broj nacrta |
|
|---|---|---|---|---|
| 0 | 1 | poklopac premontaža | 11.676.4 | |
| 0 | 1 | poklopac premontaža | 12.614.4 | |
| 0 | 1 | ventilni čep - komplet | 21.615.4 | |
| 0 | 2 | Quad-Ring | 29.624.4/3 | |
| 0 | 1 | Scheibe aus Messing 4.3 | SCH 4.3 | |
| 4 | 1 | Ventilsitz | 19.606.3 | |
| 5 | 2 | O-Ring | OR | |
| 6 | 1 | O-Ring | OR | |
| 7 | 1 | Sicherungsring DIN 472 | SR J30x1.2/vz | |
| 8 | 1 | Druckfeder | 26.615.4 | |
| 9 | 1 | Scheibe | 12.610.4 | |
| 10 | 1 | Sicherungsring | SR J22x1/vz | |
| 11 | 1 | Druckfeder | 26.616.4 | |
| 12 | 1 | Stössel | 21.619.4 | |
| 13 | 1 | O-Ring | OR | |
| 14 | 1 | Kolben | 17.604.4 | |
| 15 | 1 | Nutring | NR NA 30-22-6 | |
| 16 | 1 | Sicherungsring | SR A10x1/vz | |
| 17 | 1 | O-Ring | OR | |
| 18 | 1 | Scheibe | 12.617.4 | |
| 19 | 1 | Sicherungsring J 36x1.5 | SR JV36x1.5/bl | |
| 20 | 1 | O-Ring | OR | |
| 21 | 1 | Gummidichtung SH65 | 25.015.4 | |
| 23 | 1 | Druckfeder | 26.010.4 | |
| 25 | 1 | O-Ring SH50 | OR | |
| 26 | 1 | Druckknopf | 18.502.4 | |
| 27 | 1 | Hebel | 29.025.4 | |
| 28 | 2 | Inbusschraube | INS M5x20 | |
| 29 | 1 | Magnetventil | 29.650.4 | |
| 30 | 1 | Gerätesteckdose | 29.663.4 | |
| 31 | 3 | O-Ring | OR | |
| 32 | 1 | O-Ring | OR | |
| 34 | 1 | Bezeichnungsschild | 29.623.4 |
